[欧姆龙] 欧姆龙PLC SCL指令应用案例-CP1L系列的输岀漏型和源型 日期:2015-12-22 22:09:17 点击:317 好评:79
欧姆龙PLC SCL指令应用案例-欧姆龙CP1L系列PLC的输岀漏型和源型分别是怎么接线的?...
[欧姆龙] 欧姆龙PLC的工作原理-CPU单元的存储区域 日期:2015-12-22 22:06:06 点击:134 好评:83
欧姆龙plc的 工作原理 在此就本公司 PLC (可编程控制器)的SYSMAC PLC 中共通的基本动作,对初次选用本公司 PLC 的客户以必要的术语为中心进行解说。但不包括您购买后的FA系统和plc编程...
[欧姆龙] 欧姆龙PLC的串行通信功能-各型PLC RS232C电缆制作图 日期:2015-12-22 22:02:26 点击:909 好评:73
-欧姆龙PLC的串行通信功能-欧姆龙各型PLC RS232C电缆制作图...
[欧姆龙] 欧姆龙PLC浮点数据格式-CPM1A系列PLC编程电缆自制方法 日期:2015-12-22 21:57:40 点击:127 好评:69
OMRON的PLC浮点数据格式是怎么样的?欧姆龙CPM1A系列PLC编程电缆自制方法...
[欧姆龙] CQM1-PRO01编程器的使用-编程器常用的操作及屏幕显示 日期:2015-12-14 11:14:47 点击:258 好评:91
CQM1—PRO01编程器的使用...
[欧姆龙] 欧姆龙PLC基本逻辑指令-实现顺序逻辑控制 日期:2015-12-14 11:01:06 点击:258 好评:86
欧姆龙PLC基本逻辑指令...
[欧姆龙] 欧姆龙PLC基本逻辑指令应用举例-输入继电器触点的处理 日期:2015-12-14 10:45:16 点击:145 好评:85
欧姆龙PLC基本逻辑指令应用举例...
[欧姆龙] 欧姆龙PLC功能指令-END指令在梯形图中的符号 日期:2015-12-14 09:46:09 点击:131 好评:81
欧姆龙PLC功能指令...
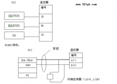
[欧姆龙] 温控器和欧姆龙PLC通讯不上,该怎样解决? 日期:2015-12-13 16:11:38 点击:156 好评:83
温控器和PLC通讯不上,如何解决?...
[欧姆龙] 欧姆龙CPM1A系列小型PLC的硬件配置表 日期:2015-12-13 16:07:24 点击:143 好评:88
欧姆龙CPM1A系列PLC的硬件配置...