S7通信是专为西门子控制产品优化设计的通信协议,它是需要建立连接的协议。
S7通信分为单向连接和双向连接,S7-200 SMART只有S7单向连接功能。单向连接中的客户机是向服务器请求服务的设备,客户机调用GET/PUT指令读、写服务器的存储区。服务器是通信中的被动方,用户不用编写服务器的S7通信程序,S7通信是由它的操作系统完成的。
S7-200 SMART的以太网端口有以下特点:
1.功能强大
S7-200 SMART集成的以太网端口功能非常强大,它有一个编程员连接,8个hmi(人机界面)连接,8个主动GET/PUT连接或8个被动GET/PUT连接。用以太网下载程序的速度非常快。使用GET/PUT指令的S7通信可以实现S7-200 SMART之间的通信、与HMI(例如性价比极高的SMART 700 IE)的通信,和与其他西门子plc(S7-200/300/400/1200/1500)的通信。它既可以作S7通信的客户机也可以作服务器。
S7-200 SMART CPU之间的以太网通信类似于S7-200 CPU之间使用网络读写指令NETR/NETW的通信,但是NETR和NETW指令只能读、写远程站点最多16B的数据。S7-200 SMART的GET/PUT指令可以读写200多字节的数据。
S7-300/400的CPU之间可以通过MPI、PROFIBUS-DP和以太网实现S7通信。但是S7-300/400的CPU集成的MPI和DP接口在S7通信中只能作服务器,不能作客户机。
2.硬件成本极低
S7-200为了实现以太网通信,需要配备2000多元的以太网模块CP 243-1,S7-200 SMART的以太网接口的功能和CP 243-1差不多,相当于白送了一块CP 243-1给用户。
S7-1200也有以太网接口,但是只能作S7通信的服务器,不能作客户机。S7-1200的价格比S7-200 SMART高。
S7-300/400有的CPU有以太网接口,但是价格很高。有的需要配好几千元的以太网模块。
3.使用简单方便
S7-1200 CPU之间的以太网通信需要编程,S7-300/400作为S7通信的客户机时需要组态和编程。
S7-200和S7-200 SMART的以太网S7通信一样,都有编程向导,但是S7-200的向导需要多设置很多参数,例如模块命令字节地址、本地和远程的传输层服务访问点TSAP、连接的符号名称、数据传输的符号名、是否生成CRC保护、是否使能连接的“保持活动”功能。S7-200 SMART的GET/PUT向导去掉了上述的“盲肠”,组态参数简化到了极致。
CPU作为服务器也需要用向导组态,而S7-200 SMART作为服务器不需要用向导组态。
S7-200的以太网通信需要调用两个子程序,而S7-200 SMART只需要调用一个子程序。
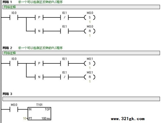
可以检测正反转的PLC程序
求一段程序(梯形图),在一个轮子上安装有两个接近开关,支架上有个挡块,可以同时挡住两个接近开关,两个接近开关的距离约2厘米,挡块长约4厘米 求个plc程序段,检测轮子的转向。谢谢!
答:给你出个梯形图,供参考: 1、当挡板挡住A开关时(即I0.0=1的前沿),如I0.1=0,则使M0.0置1。当挡板离开A开关时(即I0.0=1的后沿),如I0.1=1,则使M0.0置0。即轮子每转一圈,M0.0发出一个脉冲,而M0.1 始终=0,此时为正转。 2、当挡板挡住A开关时(即I0.0=1的前沿),如I0.1=1,则使M0.1置1。当挡板离开A开关时(即I0.0=1的后沿),如I0.1=0,则使M0.1置0。即轮子每转一圈,M0.1发出一个脉冲,而M0.0 始终=0,此时为反转。即判断M0.0与M0.1是否会产生脉冲就可判断轮子是正转或反转。 再将M0.0与M0.1各驱动一个断电延时定时器,其延时时间要>>大于M0.0与M0.1的脉冲间隔,用这二个定时器驱动Q0.0与Q0.1的指示灯,就可通过Q0.0与Q0.1输出的指示灯来直观判定轮子的正反转。如:当轮子转动时,M0.0产生连续脉冲,而M0.1=0,将使T101时时保持=1状态,使Q0.0=1(正转灯亮),而此时M0.1=0,使T102=0,使Q0.1=0(即反转灯不亮)。如M0.1产生连续脉冲,而M0.0=0,将使T102时时保持=1状态,使Q0.1=0(反转灯亮),而此时M0.0=1,使T101=0,使Q0.0=0(即正转灯不亮) (责任编辑:admin) |


