如果用FC编的模拟量的话那量程一般是放在FC之外的表面输入接口(例如FC105),这种更改不需要修改FC的内核代码数据。如果是放在FC里面那么修改会影响到所有调用该块的程序,一般是不会这么做的,不然失去用FC意义了。不会停机的。下载前保存如果有错误要修订好。不管怎么要动到FC的内核也只要下载该FC一次。如果不改FC内核就只要把套用FC的那个程序下载就行了。
西门子S7-200PLC编程中vb100怎么输入?
西门子S7-200plc编程中vb100怎么输入?mobus-msg指令中 dataptr 脚输入的是&vb100 这个是怎么输进去的?&特别是这个符号,我直接输入Vd100行吗,因为我看变量表中他的数据类型是双字的
答:
1、编程时按键盘依次键入 & V B 1 0 0 即可。其 & 是通过同时按 “Shitt”键与“7”数字键得来的。
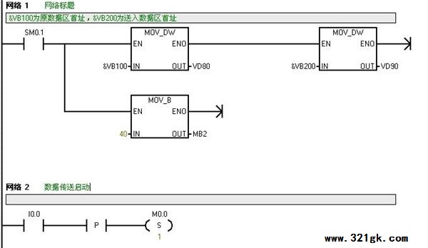
2、&VB100表示数据区的首址,它代表的首址,即可是字节,也可为字或双字,如传递指令为MOV_B,则传递的数据为字节,如传递指令为MOV_W,则传递的数据为字,如传递指令为MOV_D,则传递的数据为双字。你看到的“变量表中他的数据类型是双字的”,则传递数据编程时一定要用MOV_W指令(即字传递指令),然后将数据地址加2,为传送下一个的数据做准备。见下梯形图:
![]() ![]()
程序说明:该程序是将首址为VB100的数据区的40组数据依次传送到以VB200为首址的另一数据区里。I0.0为数据传送命令。
(责任编辑:admin) |


